产品关键词:振动,流体化,连续式,颗粒产品,热风干燥
产品简介:本设备是改进性的流体化干燥设备,主要是将流体化床板加一振动装置,这样可以避免物料在床边内形成死角,无法流动的现象。
联系方式:13961436197






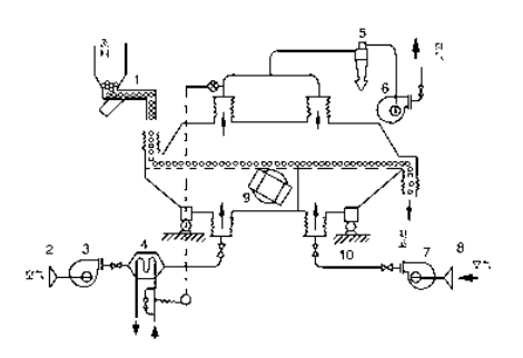
物料自进料口进入机内,在振动力作用下,物料沿水平方向抛掷向前连续运动,热风向上穿过流化床同湿物料换热后,湿空气经旋风分离器除尘后由排风口排出;干燥物料由
排料口排出。


1. 给料机
2. 空气过滤器
3. 热风鼓风机
4. 蒸汽加热器
5. 旋风分离器
6. 引风机
7. 冷却鼓风机
8. 空气过滤器
9. 振动电机
10. 隔振装置
出口台湾0.6*6m振动流化床干燥机,硝酸铵干燥
更多视频